一根破皮电线逼迫45000吨散货船主机航道内SLOW DOWN,险象环生!

专属客服号

微信订阅号
大数据治理
全面提升数据价值
赋能业务提质增效
船舶讲武堂技能快速提升学习资料购买,点击下方链接获取详情!
船舶讲武堂资料焕新优惠开售,合订版返现88元,其它返48元...技能提升好帮手!
2025年11月18日,某满载45000吨货物的散货船在黄骅港出港航行时,主机突然触发SLOW DOWN降速保护,航道内航行险象环生!最终排查发现,这场故障的根源仅仅是两根电线的绝缘破损。
船舶电气系统的微小隐患,往往可能引发致命故障。今天船舶讲武堂就结合这起真实案例,拆解故障全过程、剖析控制原理、总结排查技巧和管理建议,帮所有轮机同仁避坑,守住航行安全底线!
一、船舶概况
项目 | 详情 |
船名 | XXX轮 |
船舶类型 | 散货船 |
航区 | Unrestricted Area(无限航区) |
总吨 | 28714 |
主机型号 | 6S50ME-C8 |
主机功率 | 7948 kW |
主机生产厂家 | Hu Dong Heavy Machinery Co.,Ltd., Shanghai, China(上海沪东重机有限公司) |
主机制造日期 | 2011年11月15日 |
二、故障发生经过
2025年11月18日下午,该轮满载45000吨货物从黄骅港出港,航行途中突发主机故障,全程时间线清晰,险象环生:


1.1753时:主机MOP操作屏先后弹出两个关键报警——电噪音检测报警(Electrical noise detected)和ECS绝缘太低报警(Too low ECS insulation level),船员立即警觉并启动初步排查,但未发现明确故障点。
2.1842时:UPS A绝缘低频繁报警,故障迹象进一步明显,排查工作持续推进,但仍未定位根源。
3.1902时:主机弹出排气阀位置报警(Spurv.Ch34,4111,Exaust Valve Posi),同时触发主机SLOW DOWN预报警。因当时船舶正处于航道内航行,船员紧急检查主机工况参数,确认各项参数正常后,强制取消SLOW DOWN,主机暂时恢复正常;同时立即报告交管,交管迅速组织引水继续引航,并安排拖轮全程护航,防范风险。
4.1907时:故障再次复发,上述所有报警重复出现,同时新增SLOW DOWN FROM EICU A/B和SLOW DOWN PREWARING警报,主机直接降速至SLOW状态,且无法手动取消,船舶陷入被动航行状态。

ESC-1接线盒磨损破皮的两根信号线
(故障示意图:ESC-1接线盒磨损破皮的两根信号线——线路长期摩擦、振动导致绝缘破损,是本次故障的直接“元凶”)
三、故障排查
面对航道内的紧急情况,船员结合故障报警列表和主机运行原理,遵循“先分析原理、再对比排查、最后锁定根源”的思路,快速推进排查工作,步骤清晰可复制:
(一)初步分析,锁定排查方向
结合故障报警(排气阀位置报警、电噪音、ECS绝缘低),船员初步判断:故障核心是排气阀反馈信号错误,被CCU(气缸控制单元)判定为排气阀动作异常,进而触发单缸停油和主机降速保护;故障源头大概率集中在「传感器、线路、关联部件、控制单元」四大类。
(二)对比排查,排除非故障点
为缩小排查范围,船员重点对比1号缸与其他正常缸的关键参数:
1.对比FIVA阀(燃油喷射阀执行器)电流参数;
2.对比HCU Event曲线;
3.对比MOP操作屏反馈的曲线。
通过多维度对比,确认FIVA阀和MPC控制器运行正常,排除此类部件故障,将排查重点锁定在「排气阀位置传感器及关联线路」上。
(三)精准定位,找到故障根源
船员从1号缸排气阀位置传感器到MPC板的线路开始,逐段排查,最终在ESC-1接线盒处发现关键问题:
ESC-1接线盒内,线号X4111-1-1、X4111-1-2的两根信号线,因长期与接线盒盖触碰,加之主机运行时的高频振动,导致线缆绝缘层磨损破皮,破皮部位与控制盒盖接触,造成线路接地。
(四)应急处置,恢复正常运行
找到故障根源后,船员立即对破损线路进行包扎修复,修复完成后,主机所有相关警报全部消除,主机恢复正常运行,船舶顺利脱离航道危险,继续航行。
四、原因分析
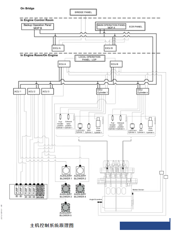
要彻底规避此类故障,首先要搞懂ME-C主机气缸排气阀的控制与监测原理,再明确故障的直接、间接原因,做到“知其然,更知其所以然”。
(一)ME-C主机气缸排气阀控制与监测原理
1. 控制原理

ME-C主机的CCU(气缸控制单元)是核心控制部件,主要承担三大功能:
1.接收指令:接收ECU(主机控制单元)下发的燃油喷射曲线、气缸油注油率等指令;
2.判断位置:获取转速表系统的曲轴转角信号,精准判断活塞位置;
3.执行控制:通过控制FIVA阀,在对应曲轴角度启动燃油喷射并调节供油量,同时控制排气阀启闭;此外,还能按发火顺序控制启动空气电磁阀,配合主机启动,调节气缸注油器。
2. 检测原理
CCU通过各类反馈传感器,实时监测部件运行状态:
1.位置反馈:FIVA阀、排气阀、高压油泵柱塞等阀芯位置传感器,将阀门位移信号以电流形式反馈给CCU,CCU以此校验燃油喷射量等参数是否符合指令;
2.状态监测:监测气缸润滑器的流量传感器信号,确认注油正常;
3.故障保护:若某缸CCU发生故障,会立即触发该缸封缸保护(停止喷油、保持排气阀打开),并向上级单元发送故障信号,采取降速(SLOW DOWN)或停车措施,保障主机整体安全。
(二)故障原因拆解
1. 直接原因(核心诱因)
本次故障的直接原因的是「线路绝缘破损接地」,具体逻辑的如下:

破皮搭铁的两根信号线缆
1.ESC-1接线盒内X4111-1-1、X4111-1-2两根信号线,长期与接线盒盖触碰+高频振动,导致绝缘层破皮;
2.这两根线是1号缸排气阀位置传感器线缆,对应CCU1的J34通道(负责排气阀位置信号反馈);
3.线路破皮后与盒盖接触接地,导致信号传输异常,CCU接收错误的排气阀位置信号,判定1号缸排气阀动作异常;
4.CCU触发保护机制,启动单缸停油和主机降速(SLOW DOWN),同时因6个CCU模块由PDB(配电盒)统一供电,线路接地引发其他CCU同步弹出电噪音报警。


气缸控制系统图中关于PDB的线路描述
2. 间接原因

1.振动影响:ESC-1接线盒安装于主机起动空气主管上,邻近主机,主机运行时的振动直接传递至接线盒及内部线路,长期振动易导致线路磨损;

2.线路布局不合理:ESC-1接线盒内部分传感器线路直接接触可活动的箱体面板,振动时线路与面板振动频率不一致,反复摩擦导致绝缘层破损;
3.隐患排查不及时:经后续排查,同类型接线盒ESC-2(控制其他气缸传感器线路)内部线路也有部分磨损,说明日常排查未覆盖此类关键部位,隐患长期留存。
五、管理建议
这起案例清晰表明,45000吨散货船险些在航道陷入险境,根源仅为一根电线的绝缘破损,看似微小的隐患,却因日常维护的疏漏引发重大风险。ME-C主机的降速保护虽能起到最后一道安全兜底作用,但更关键的是做好日常防控:轮机同仁需在巡检中多一份细心,重点关注主机等振动源附近的传感器控制线路、接线盒等关键部位,及时排查磨损、破皮、松动等问题,发现报警不拖延、不侥幸;航运公司和海事监管部门需各司其职,前者强化岸基支持与船员技能培训、完善维护制度,后者聚焦重点部位监管与报警记录核查,唯有各方抓实细节、落实责任,才能及时排查此类“小破损”,从源头规避设备故障,保障船舶航行安全。
本文根据河北海事资料编辑整理!

以下为历史经典文章合集链接,需要自取
1.主机启动困难,负荷严重偏离正常值,轮机长“糟心”战斗数天-真心不容易!
2.液压舱盖“跳劲舞”,甲板机头很害怕-三管轮关键时刻放大招,甲机大写的一个“服”.
4.这个YANMAR副机运转中突然滑油低压停车跳电故障-有点难于预料!
5.从太平洋到印度洋的45天,ME-C电喷主机强悍故障来袭!
6.主机滑油消耗暴增-祸首分油机,跑油跑出新高度,有点代表性!
7.分油机压力低报警,三轨说阀门会自己动,机舱闹鬼?一起来捉妖!
8.疑难分析-WARTSIL-RT-FLEX-50D电喷主机某缸喷油时间过长报警!
12.1年ME-C电喷主机新船,连续排温低,扫气道着火-事件真相匪夷所思!
15.破解分油机那些让人迷糊的设计10问-分油机强悍文档来袭
18.主机滑油压力低,是谁动了机油泵的回油阀?又是闹鬼?-结局刷新你的认知!
19.主机“气功”没练好!老跑气-高级轮机长(陈老轨),教你怎么练!
20二管轮:副机暖缸水温度上不来,系统设计有问题?原来又一次长见识!
21.怪不怪?MAN B&W ME-C电喷主机单单平均指示压力低(Pi),一起来看看。。。。
22.多年数个缸套的代价,这个主机缸套异常磨损有点顽。。。。
23.这个MAN主机排气敲击故障太“坑爹”,99%的人会被忽悠。。。。。。
25.这个“懵逼”的主机主轴承滑油低压故障,看完直想哭。。。。。
26.YANMAR副机航行中没有任何先兆停车跳电,这一次可不是滑油低压。。。。。
31.电喷主机伺服油超压,二台伺服油泵流量传感器指示灯不同步了。。。。
32.新主机一周后就开始莫名不断排温高,揉碎了轮机长、服务工程师、机务的心
36.克令吊回转马达输出齿轮总是断齿,看船员专家级分析解决方案,读完受益匪浅!
37.看完这个主副机几近全损的惨烈事件,就知道甲板哥们是怎么“坑”机舱弟兄的
38.Westfalia分油机中文解读,下老大功夫了,读完秒懂(含完整视频)
39.在新下水的ME-C主机船上干了11个月,轮机长有不少心得体会与大家分享!
40.用心制作,时下最流行、最易懂的副机WOOD WARD PSG调速器文档来了
42.主机没命,副机剩下半条命,看完真的想把这样的队友拉出去“毙”了
43.MEC电喷主机这个柱塞行程的故障有点乱,没把轮机长少折腾
44.ME-C电喷主机排温高,张老轨听声诊病,把常规诊断方法运用到了极致
45.柴油机游车无解---一起跳电事件引出的“花样”游车线索
46.出厂一年多的副机总漏油且滑油消耗异常,原因有点“烧脑”!
48.破解分油机那些让人迷糊的设计10问-分油机强悍文档来袭
50.大管说头都想破了,拆了6遍,这个分油机跑油的毛病还是一脸懵.......
51.分油机不排渣,还时不时跑油,分油流量再不足这是要完犊子???
52.专家级讲解救助艇的启停,句句GET POINT,看完无压力。
53.关于回油孔式高压油泵,这篇文章有些知识点可能很多人没掌握.......
54.看完这篇ABB(TPS型)透平的文章,再不懂就是自己的问题了.......
55.YANMAR副机安保测试后无法启动了,绕了不少弯,结局着实上了一课...........
56.应急消防泵建压困难,问题多多,看李老轨如何逐一破解.......
57.由某轮舵机遥控和应急舵均失效故障谈舵机的那些硬核知识点
58.从不同角度成功处理副机排烟温度高问题,极具参考价值........
60.副机滑油温度长期居高不下,进厂修理越修越差,原因你品...你仔细品...
61.抵港前安全检查,三管轮连续几次启动救生艇不成功,检查一圈有点“迷糊”了.......
62.运转中的MEC主机突发“雷击”般声响...吓得老轨四处张望...多次实验终于查到病源....
63.半年内冰机连续抱轴、连杆断裂,活塞击穿...平时制冷效果也欠佳...想不到的是.....
64.凌晨3点引水登轮准备离港,舱盖关不下急煞众人...小四轨突生妙计破解困局
65.奇了怪!共用一台空调压缩机,左舷房间热,右舷房间凉.......
67.2个案例6000字...由透平定位环红套滑脱...深度探索副机透平的那些知识点
70.这里有一份全面介绍ME-C电喷主机的资料...图文并茂...言简意赅!
71.遭遇史上最强三菱分油机故障,二管快“崩盘”...终极版三菱分油机来了
73.三起主机单缸不发火故障,均与Puncture Valve有关...里面还有颇有些学问
74.锅炉火焰忽闪忽灭,整懵圈电机员和二管...原来毛病就在灯火阑珊处......
75.搞懂空调油压差继电器,关键时刻能救空调压缩机的命.....
76.副机使用大负荷时频繁跳电...并车运行也跳电...调速器背黑锅!


